Система зажигания электронная бесконтактная: Бесконтактное зажигание: устройство, принцип работы, преимущества
Преимущества бесконтактной системы зажигания, перед классической (контактной).
Одной из серьезных инноваций в автомобилестроении стало внедрение бесконтактной системы зажигания. Данное техническое новшество позволяет не только поднять мощность двигателя, но и значительно снизить расход топлива, кроме того при использовании бесконтактной системы зажигания существенно снижается выброс вредных веществ в атмосферу, поскольку при напряжении разряда в 3000В топливная смесь сгорает более качественно.По сути, система зажигания двигателя отвечает за возникновение искры, которая приводит к воспламенению топливной смеси, причем, чем точнее происходит возникновение искры, тем более высокую мощность имеет двигатель автомобиля. Таким образом, совершенно очевидно, что правильность выставления зажигания является определяющим фактором в экономичности и экологической чистоте автомобильного двигателя.
К сожалению, контактная система зажигания не оправдала надежды конструкторов.
На сегодняшний день уровень развития электроники позволил создать систему, которая может генерировать искру без помощи контактов, и это дало шанс решить раз и навсегда проблему физического износа и технического обслуживания системы зажигания. Выставленное один раз зажигание работает без сбоев в течение всего срока службы автомобиля. Фактически бесконтактная система зажигания представляет собой работающие совместно контактно-транзисторную систему зажигания, способную к накоплению энергии индуктивности, а также работающего датчика Холла.
Преимущества бесконтактной системы зажигания
Самым главным преимуществом бесконтактной системы зажигания по сравнению с контактной является подача куда большей энергии на свечу зажигания, благодаря чему существенно увеличивается искра, столь необходимая для сгорания топлива. Таким образом, улучшается сгорание топливовоздушной смеси, что сказывается на маневренности автомобиля.
Не менее важным является и то, что форма и стабильность импульсов на всех диапазонах работы двигателя существенно улучшается. Это достигается тем, что используют датчик Холла, который нужен для электромагнитного формирователя импульсов. Данный датчик собственно и заменяет контактную систему зажигания. Таким образом, достигается не только улучшенная мощность и приемистость двигателя, но также снижается расход топлива.
Третьим достоинством и преимуществом бесконтактной системы зажигания является ее неприхотливость и низкая потребность в техническом обслуживании. Ее надо настроить один раз и все. В то же время контактная система требовательна к техническому обслуживанию, поскольку требует постоянной регулировки, а также смазывания вала трамблера через каждые 10 000 километров.
Источник: http://dvigremont.ru
Бесконтактная система зажигания | whatisvehicle
Принцип действия бесконтактной системы зажигания заключается в следующем: При включенном зажигании и вращающемся коленвале двигателя датчик-распределитель выдает импульсы напряжения на коммутатор, который преобразует их в прерывистые импульсы тока в первичной обмотке катушки зажигания. В момент прерывания тока в первичной обмотке индуктируется ток высокого напряжения во вторичной обмотке. Ток высокого напряжения идет от катушки зажигания по проводу через угольный контакт на пластину ротора, и затем через клемму крышки распределителя по проводу высокого напряжения, в наконечнике которого установлен помехоподавительный экран, попадает на соответствующую свечу зажигания и воспламеняет рабочую смесь в цилиндре.
Наибольшее распространение получили магнитоэлектрические датчики — индукционные(системы с ними маркируются TSZi) и датчики Холла(системы с ними маркируются TSZh).
Система небезопасна и требует осторожности. Если, например, отсоединить провод от свечи — может «сгореть» коммутатор или распределитель.
Прежде, давайте разберём эти два датчика, что же они представляют из себя?
Работа индуктивного датчика положения основана на изменении индукции чувствительного элемента при изменении зазора между ним и ферромагнитным движущимся объектом.
Ферромагнитный объект — объект, обладающий ферромагнитными свойствами(т.е. оно активно притягивает к себе магнит и активно притягивается магнитом).
В индуктивном датчике имеются катушка из обмотки провода и магнит. В качестве сопряженной детали используется ротор, состоящий из пластин определенного размера.
1 – индуктивный датчик; 2 – пластины ротора
Каждый раз, когда пластина ротора проходит около датчика импульсов, изменяется магнитное поле, в результате чего в обмотке катушки индуцируется импульсное напряжение.
Индуктивный датчик вырабатывает сигнал, близкий к синусоидальному, поэтому его приходится преобразовывать в форму, более удобную для управления током в первичной обмотке (то есть сигнал датчика искусственно преобразуется в форму, близкую к прямоугольной, увеличивается крутизна фронта и спада, обрезается верхушка импульса и т.п.).
Магнитоэлектрический датчик Холла получил свое название по имени Э.Холла, американского физика, открывшего в 1879 г. важное гальваномагнитное явление.
Суть данного явления заключалась в следующем: Если на полупроводник, по которому (вдоль) протекает ток, воздействовать магнитным полем, то в нем возникает поперечная разность потенциалов (ЭДС Холла). Возникающая поперечная ЭДС может иметь напряжение только на 3 В меньше, чем напряжение питания.
а — нет магнитного поля, по полупроводнику протекает ток питания — АВ; б — под действием магнитного поля — Н появляется ЭДС Холла — ЕF; в — датчик Холла
Датчик Холла имеет щелевую конструкцию.
С одной стороны щели расположен полупроводник, по которому при включенном зажигании протекает ток, а с другой стороны — постоянный магнит. В щель датчика входит стальной цилиндрический экран с прорезями. При вращении экрана, когда его прорези оказываются в щели датчика, магнитный поток воздействует на полупроводник с протекающим по нему током и управляющие импульсы датчика Холла подаются в коммутатор, в котором они преобразуются в импульсы тока в первичной обмотке катушки зажигания.
Датчик состоит из постоянного магнита(2), пластины полупроводника(3) и микросхемы. Между пластинкой(3) и магнитом(2) имеется зазор(4). В зазоре датчика находится стальной экран(1) с прорезями. Когда через зазор проходит прорезь экрана, то на пластинку полупроводника действует магнитное поле и с нее снимается разность потенциалов. Если же в зазоре находится тело экрана, то магнитные силовые линии замыкаются через экран и на пластинку не действуют. В этом случае разность потенциалов на пластинке не возникает.
1 — свечи зажигания; 2 — датчик-распределитель, 3 — коммутатор, 4 — катушка зажигания
Данные системы являются бесконтактными системами зажигания с нерегулируемым временем накопления энергии. Бесконтактная система зажигания с нерегулируемым временем накопления энергии принципиально отличается от контактно-транзисторной только тем, что в ней контактный прерыватель заменен бесконтактным датчиком. На рисунке ниже приведена электрическая схема системы:
Принцип работы: Сигнал с обмотки L магнитоэлектрического датчика через диод VD2, пропускающий только положительную полуволну напряжения, и резисторы R2, R3 поступает на базу транзистора VT1. Транзистор открывается, шунтирует переход база-эмиттер транзистора \/Т2, который закрывается. Закрывается и транзистор VT3, ток в первичной обмотке катушки зажигания прерывается, и на выходе вторичной обмотки возникает высокое напряжение. В отрицательную полуволну напряжения транзистор VT1 закрыт, открыты VT2 и VT3, и ток начинает протекать через первичную обмотку Катушки возбуждения.
Цепь R3-C1 осуществляет фазосдвигающие функций, компенсирующие фазовое запаздывание протекания тока в базе транзистора VT1 из-за значительной индуктивности обмотки датчика L, чем снижается погрешность момента искрообразования.
Стабилитрон VD3 и резистор R4 защищают схему коммутатора от повышенного напряжения в аварийных режимах, так как, если напряжение в бортовой цепи превышает 18 В, цепочка начинает пропускать ток, транзистор VT1 открывается и закрывается выходной транзистор VT3. Цепями защиты от опасных импульсов напряжения служат конденсаторы СЗ, С4, С5, С6; диод VD4 защищает схему от изменения полярности бортовой сети. Форма и величина выходного напряжения магнитоэлектрического датчика изменяются с частотой вращения, что влияет на момент искрообразования.
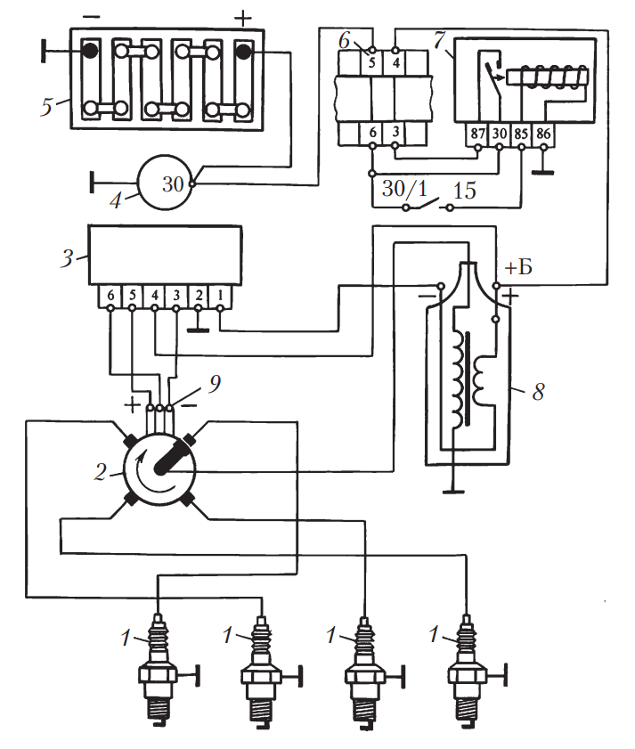
1 — свечи зажигания; 2 — датчик-распредепитель; 3 — коммутатор; 4 — генератор; 5 — аккумуляторная батарея; 6 — монтажный блок; 7 — репе зажигания; 8 — катушка зажигания; 9 — датчик Холла
Данные системы являются системами зажигания с регулированием времени накопления энергии.
Данная система зажигания пришла на смену TSZi, чтобы исправить 2 недостатка:
- Форма и величина выходного напряжения магнитоэлектрического датчика изменяются с частотой вращения, что влияет на момент искрообразования.
- Уменьшение вторичного напряжения при росте частоты вращения коленчатого вала. Поэтому более перспективна система с регулированием времени накопления энергии.
На рисунке представлена электрическая схема системы зажигания с датчиком Холла:
Стабилизация величины вторичного напряжения достигается в схеме двумя путями — во-первых, регулированием времени нахождения транзистора VT1 в открытом состоянии, т.е. времени включения первичной цепи обмотки зажигания в сеть, во-вторых, ограничением величины тока в первичной цепи величиной около 8 А. Последнее, кроме того, предотвращает перегрев катушки.
Принцип работы: С датчика Холла на вход коммутатора приходит сигнал прямоугольной формы, величина которого приблизительно на 3 В меньше напряжения питания, а длительность, соответствует прохождению выступов экрана мимо чувствительного элемента датчика.
Нижний уровень сигнала 0,4 В соответствует прохождению прорези. В момент перехода от высокого уровня к низкому происходит искрообразование.В микросхеме коммутатора сигнал в блоке формирования периода, накопления энергии сначала инвертируется, затем интегрируется. На выходе интегратора образуется пикообразное напряжение, величина которого тем больше, чем меньше частота вращения двигателя. Это напряжение поступает на вход компаратора, на другой вход которого подано опорное напряжение. Компаратор преобразует величину напряжения во время. Сигнал на входе компаратора имеет место тогда, когда величина пилообразного напряжения достигает опорного и превышает его. При большой частоте вращения величина пилообразного напряжения мала, соответственно мала и длительность сигнала на выходе компаратора. С исчезновением выходного сигнала компаратора через схему управления открывается транзистор VT1, и первичная .цепь зажигания включается в сеть. Следовательно, время накопления энергии в катушке соответствует времени отсутствия сигнала на выходе компаратора.
Уменьшение длительности выходного сигнала компаратора позволяет увеличить относительную величину времени накопления энергии и тем самым стабилизировать ее абсолютное значение.
Блок ограничения силы выходного тока срабатывает по сигналу, снимаемому с резисторов, включенных последовательно в первичную цепь зажигания. Если этот сигнал достигает уровня соответствующего силе тока 8 А, блок переводит выходной транзистор в активное состояние с фиксированием этой величины тока.
Блок безискровой отсечки отключает катушку зажигания в случае, если включено электропитание, но вал двигателя неподвижен. При этом, если при остановленном двигателе выходное напряжение датчика соответствует низкому уровню, катушка отключается сразу, в противном случае отключение происходит через 2 — 5 с.
Схема насыщена элементами защиты от всплесков напряжения и включения обратной полярности питания. Регулировка угла опережения зажигания осуществляется традиционными способами, т.
е. центробежным и вакуумным регуляторами.
Давайте обобщим всё прочитанное. Не смотря на разность датчиков, системы схожи в построении и различаются внутренним устройством некоторых компонентов. Давайте взглянем на систему и опишем последовательно работу:
Итак, водитель поворачивает ключ в замке зажигания, тем самым замыкая цепь. Ток начинает поступать из аккумулятора по замкнутому замку зажигания.
Можно сказать, что питаниец цепи происходит по схеме Аккумулятор->Стартер->Генератор. При нахождении ключа в положении «стартер» замыкаются контакты 50 и 30. Электрический ток поступает на реле стартера. Там появляется магнитное поле, что приводит к тому, что бендикс стартера вводится в зацепление с шестернёй маховика. Включается электродвигатель стартера и он начинает крутит маховик. Тот в свою очередь начинает раскручиваться и при достижении скорости, большей чем допустимая скорость вращения вала шестерни стартера привод стартера выводит её из зацепления. В свою очередь, вращение коленчатого вала передаётся на вращение вала генератора, что в свою очередь приводит к выработке электрического тока на нём, который питает бортовую сеть автомобиля и подзаряжает аккумулятор.
1 — свечи зажигания; 2 — датчик-распределитель; 3 — распределитель; 4 — датчик импульсов; 5 — коммутатор; 6 — катушка зажигания; 7 — монтажный блок; 8 — реле зажигания; 9 — выключатель зажигания; А — к клемме генератора.
Электрический ток поступает на первичную обмотку катушки зажигания(6). Коммутатор, получая сигнал с датчика(4), прерывает или наоборот включает первичную обмотку. Когда протекание тока по первичной обмотке прерывается, то во вторичной обмотке вознекате ток высокого напряжение, который подаётся по высоковольтному проводу на распределитель. Распределитель, вал которого приводится в движение от шестерни привода масляного насоса или коленчатого вала(зависит от конкретного устройства двигателя) распределяет искру по свечам, тем самым воспламеняя смесь в нужном цилиндре двигателя в нужное время.
Понравилось это:
Нравится Загрузка…
Зажигание бесконтактное: принцип работы, схема, производители
Для воспламенения рабочей смеси в цилиндрах бензиновых моторов используются свечи.
Высоковольтные импульсы распределяются механическим устройством или контроллером. Зажигание бесконтактного типа обеспечивает устойчивый старт и надежную работу силового агрегата. Преимуществом является стабильность воспламенения топливо-воздушной смеси, что положительно влияет на расход горючего и приемистость автомобиля.
Бесконтактная система зажигания с датчиком Холла.
Принцип работы
После начала вращения коленчатого вала срабатывает датчик, который посылает сигналы на коммутатор транзисторного типа. Контроллер обрабатывает данные и подает сигналы на контакты обмотки катушки. После остановки подачи сигнала во вторичной обмотке генерируется высоковольтный импульс, подающийся на центральный контакт механического трамблера. Вращающийся бегунок (установлен на валике поверх сенсора) раздает питание на свечи (в соответствии с последовательностью вспышек в цилиндрах двигателя).
В схему входит центробежный регулятор, позволяющий корректировать угол опережения подачи искры при наборе оборотов.
Дополнительный вакуумный корректор предназначен для изменения угла в зависимости от нагрузки на силовой агрегат.
Принцип действия БСЗ с механическим трамблером не зависит от способа подачи топливной смеси в цилиндры и места изготовления автомобиля. Система встречается как на карбюраторных моторах, так и на силовых установках с системой впрыска бензина.
Подача сигнала датчиком Холла
Датчик Холла использует в работе эффект формирования поперечного напряжения в пластине из проводника или полупроводника под влиянием магнитного поля. Металлическая пластина с прорезями (количество равняется числу цилиндров) вращается между магнитом и чувствительным элементом датчика синхронно с коленчатым валом двигателя. Сформированные в момент прохождения прорези импульсы тока усиливаются и фиксируются коммутатором.
Преимущества и недостатки бесконтактного зажигания
Основные преимущества бесконтактной системы зажигания:
- ускорение пуска холодного мотора;
- стабилизация работы вне зависимости от частоты вращения;
- снижение расхода топлива и токсичности выхлопа;
- увеличение срока службы свечей;
- снижение нагрузки на бортовую сеть автомобиля.

Недостатки БСЗ:
- дополнительные электронные компоненты снижают надежность системы;
- увеличенная цена запчастей.
Снижение расхода топлива одно из преимуществ бесконтактной системы зажигания.
Принцип работы БСЗ
Итак, мы получили представление о том, как выглядит, и для чего предназначена бесконтактная система зажигания.
Давайте же теперь разберемся с вопросом – как работает бесконтактная система зажигания?
- При работе двигателя, или его запуске, электрический ток течет к первичной обмотке катушки зажигания.
- Когда коммутатор получит сигнал с датчика, он прерывает, или же наоборот – осуществляет включение первичной обмотки. Если же ток на первичной обмотке прерывается, то происходит возникновение на вторичной обмотке тока высокого напряжения.
- Оттуда ток направляется по специальному высоковольтному проводу на обычный распределитель.
- Вал распределителя приводится в движение благодаря шестерни, которая соединена с коленчатым валом.

Однако возможны и такие конструкции, в которых вал распределителя приводится в движение от шестерни масляного насоса. Распределение искры по свечам как раз и выполняет распределитель.
Схема бесконтактной системы зажигания практически не имеет недостатков. Она гораздо лучше справляется с поставленной целью. И позволит Вам выиграть в мощности и экономичности двигателя, а также снизить вредные выбросы отработанных газов.
Метки: бесконтактное, датчик, зажигание
Возможные неисправности бесконтактного зажигания и их диагностика
Распространенные поломки и методы диагностирования и ремонта:
- Затрудненный запуск и перебои при работе двигателя как на холостом ходу, так и на повышенных оборотах. Следует проверить напряжение на выходах датчика Холла, которое должно находиться в пределах 0,4-11 В, при отсутствии сигнала сенсор подлежит замене.
- Отсутствие искрообразования в одном или нескольких цилиндрах. Для проверки необходимо вывернуть свечи и убедиться в наличии искры между контактами.
При нарушении работы следует проверить состояние контактов и удалить следы влаги. Если не работают все свечи, то необходимо осмотреть датчик Холла и коммутатор, а затем поменять поврежденные детали. - Нарушение работы системы возможно из-за повреждения обмоток катушки. Для проверки подсоединяют тестовый прибор к выводам. Следует учесть, что перебои могут начинаться при повышении температуры в моторном отсеке. Если владелец не имеет навыков обслуживания автомобилей, то рекомендуют обратиться в сервис.
Система зажигания без распределителя
Самой «продвинутой» и действительно бесконтактной является электронная система зажигания, которая не имеет механического распределителя, так как его функции выполняет бортовой компьютер. Он «определяет» момент искрообразования в соответствующем цилиндре по сигналам, поступающим с сенсоров положения распределительного и коленчатого валов. Вместо одной высоковольтной катушки в системе используют несколько (по одной на каждый цилиндр двигателя).
Это позволяет создать более мощную искру, так как компьютер в зависимости от частоты вращения двигателя четко «определяет» время, необходимое для накопления энергии.
На заметку! Еще более инновационной считают систему зажигания, в которой катушки вмонтированы непосредственно в колпачки, одеваемые на свечи. Это позволяет избавиться от высоковольтных проводов, что в свою очередь снижает потери электроэнергии, а также повышает надежность и эффективность процесса искрообразования.
Как переоборудовать свою систему под бесконтактную систему зажигания
Существует несколько методик установки БСЗ на автомобили:
- упрощенный способ, основанный на замене контактной группы оптическим датчиком с силовым электронным ключом для управления катушкой;
- технология для иномарок, выпущенных до середины 80-х гг. прошлого века, предусматривающая доработку штатного трамблера;
- усовершенствованный способ, базирующийся на полноценной замене компонентов системы зажигания (подходит для машин, собранных российскими заводами).

Бюджетный метод
Базовым способом улучшения работы системы зажигания является модуль Сонар-ИК, который устанавливается в стандартный распределитель. Установленный внутри изделия оптический датчик реагирует на вращение кулачков.
Импульсы управляют электронным ключом, который прерывает подачу тока на свечи от катушки, обеспечивая формирование искровых разрядов на свечах в соответствии с порядком работы цилиндров.
Датчик прерыватель для иномарок
Для автомобилей иностранного производства старого образца лучше использовать продукцию компаний UltraSpark, Pertronix или AccuSpark. В набор входит датчик положения вала индукционного типа и кольцо с прорезями, а также инструкция по подключению и настройке. Модель подбирают в зависимости от версии распределителя, установленного на машине. Катушка зажигания и доработка корпуса трамблера не требуются.
Полноценная система
Перечисленные выше способы не позволяют получить все преимущества БСЗ.
Владельцам машин отечественного производства рекомендуется установить полноценный набор, состоящий из распределителя с интегрированным датчиком Холла, внешнего коммутатора, катушки и комплекта проводов для коммутации. Подобное оборудование выпускает завод СОАТЭ (г. Старый Оскол). Монтаж требует от владельца навыков ремонта автомобилей.
https://youtube.com/watch?v=6M5ac0kz9UA
Бесконтактная система зажигания без распределителя
Принцип работы системы без механических элементов основан на обработке данных о положении коленчатого и распределительного валов электронным блоком управления. В конструкции применяются индивидуальные катушки или общий модуль, соединенный со свечами высоковольтными проводами. Система позволяет улучшить процесс воспламенения топлива и автоматически корректирует опережение. Оборудование устанавливается на силовой агрегат в заводских условиях. Самостоятельно доработать двигатель под БСЗ без распределителя невозможно.
Устройство системы зажигания
Схема системы зажигания: 1 — замок зажигания; 2 — катушка зажигания; 3 — распределитель, 4 — свечи зажигания; 5 — прерыватель, 6 — масса.
Все вышеперечисленные виды систем зажигания похожи между собой, отличаются только методом создания управляющего импульса. Так в систему зажигания входят:
- Источник питания для системы зажигания, это аккумуляторная батарея (в момент запуска двигателя), и генератор(во время работы двигателя).
- Выключатель зажигания – это механическое или электрическое контактное устройство подачи напряжения на систему зажигания, или по-другому – замок зажигания. Как правило, выполняет две функции: подачи напряжения на бортовую сеть и систему зажигания, подачи напряжения на втягивающее реле стартера автомобиля.
- Накопитель энергии – узел предназначенный для накопления, преобразования энергии достаточной для возникновения электрического разряда между электродами свечи зажигания. Условно накопители энергии можно разделить на индуктивный и емкостный. Простейший индуктивный накопитель – это катушка зажигания, которая представляет собой автотрансформатор, первичная обмотка у него подключается к плюсовому полюсу и через устройство разрыва к минусовому.
Во время работы устройства разрыва, например кулачков зажигания, в первичной обмотке возникает напряжение самоиндукции. Во вторичной обмотке образуется повышенное напряжение, достаточное для пробоя воздушного зазора свечи. - Емкостный накопитель представляет собой емкость, которая заряжается повышенным напряжением и в нужный момент отдает свою энергию на свечу зажигания
- Распределитель зажигания (трамблёр) – устройство распределения высокого напряжения по проводам, ведущим к свечам цилиндров.
Обычно в распределителе собран и кулачковый механизм. Распределение зажигания может быть механическим и статическим. Механический распределитель представляет собой вал, который приводится в действие от двигателя и при помощи «бегунка» распределяет напряжение по высоковольтным проводам. Статическое распределение зажигания подразумевает под собой отсутствие вращающихся деталей. При таком варианте катушка зажигания присоединятся непосредственно к свече, а управление происходит от блока управления зажиганием. Если, например, двигатель автомобиля имеет четыре цилиндра, то и катушек будет четыре. Высоковольтные провода в данной системе отсутствуют.
Модернизация системы зажигания автомобиля — блоки Пульсар и Октан
Способы модернизации:- Установка на штатную контактную систему зажигания дополнительного блока управления.
- Бесконтактная системы зажигания.
- Установка на бесконтактную систему зажигания дополнительного блока управления.
- Микропроцессорная системы зажигания.
Контактная система (КСЗ)
КСЗ штатно устанавливается на большинство авто. Преимущество — предельная простота и надежность. Внезапный отказ маловероятен, ремонт не сложен и не займет много времени. Основных недостатков три. Первое — ток подается на первичную обмотку катушки зажигания через контактную группу (КГ). Что накладывает ограничение на величину напряжения на вторичной обмотке катушки (до 1.5 кВ), а значит сильно ограничивает энергию искры.
Второе — необходимо периодически следить за зазором в КГ, за углом замкнутого состояния. Контакты надо периодически очищать поскольку они в процессе эксплуатации подгорают. Вал трамблера и кулачек распределителя необходимо после каждых 10 тыс. км. пробега смазывать. Третий недостаток — низкая эффективность при высоких оборотах двигателя связанная с «дребезгом» контактной группы.При модернизации меняют элементы на более качественные и надежные. Заменить можно крышку трамблера, бегунок, контактную группу, катушку.
Можно установить блок зажигания «Пульсар». Один из недостатков КСЗ устраняется, поскольку ток для формирования высоковольтного напряжения подается на первичную обмотку катушки зажигания через мощные силовые цепи «Пульсара», а не через КГ. Что позволяет существенно поднять мощность искры. При этом КГ не подгорает. Но чистить придется, она начинает окисляться.
Бесконтактная система (БСЗ)
Штатно устанавливается на переднеприводные авто. Может быть поставлена на автомобиль оснащенный КСЗ — замена не требует дополнительных переделок.
Плюсы
Первое — ток подается на первичную обмотку катушки зажигания через полупроводниковый коммутатор, что позволяет обеспечить гораздо большую энергию искры за счет возможности получения большего напряжения на вторичной обмотке катушки зажигания (до 10 кВ). Второе — электромагнитный формирователь импульсов, функционально заменяющий КГ и реализованный с помощью датчика Холла. Он реализует лучшую форму импульсов и их стабильность, причем во всем диапазоне оборотов двигателя. В результате двигатель с БСЗ имеет лучшие мощностные характеристики и топливную экономичность (до 1 л. на 100 км).Третье преимущество — низкая по сравнению с КСЗ потребность в обслуживании. Нужно только смазывать вал трамблера каждые 10 тыс. км. пробега.
Минусы
Основной недостаток — низкая надежность. Коммутаторы часто выходили из строя после нескольких тысяч пробега. Был разработан модифицированный коммутатор. Он имеет лучшую надежность, но также низка. Поэтому в БСЗ не следует применять отечественные коммутаторы, лучше импортный.
При отказе диагностика и ремонт сложны. Особенно в полевых условиях.Модернизация БСЗ заключается в замене элементов на более качественные и надежные импортные. Заменить можно крышку трамблера, бегунок, датчик Холла, коммутатор, катушку. Систему можно модернизировать применением блока зажигания «Пульсар» или «Октан» для БСЗ.
Недостаток — обе системы не оптимально устанавливают угол опережения зажигания. Начальный уровень устанавливается вращением трамблера. После трамблер жестко фиксируется, а угол соответствует лишь составу рабочей смеси на момент установки. При изменении параметров топлива, воздуха, температуры и давления — параметры рабочей смеси могут меняться, причем существенно.
В результате начальный уровень установки зажигания не будет соответствовать параметрам смеси.
В процессе работы двигателя для оптимального сгорания рабочей смеси, требуется коррекция угла опережения зажигания. Автоматические регуляторы угла в этих системах, вакуумный и центробежный, грубые и примитивные устройства не отличающиеся стабильностью работы.
Минусом КСЗ и БСЗ является наличие электромеханического распределителя бегунок-крышка трамблера реализованного с помощью контактного уголька скользящего по вращающейся пластине. Это накладывает дополнительное ограничение на величину высоковольтного напряжения на свечах зажигания, особенно актуально для БСЗ.
Микропроцессорная система (МПСЗ)
Преимущества МПСЗ — улучшает оптимальное управление зажиганием в зависимости от частоты вращения коленвала, давления в впускном трубопроводе, температуры двигателя, положения дроссельной заслонки карбюратора. В системе отсутствует механический распределитель, поэтому высокую энергию искры. Недостатки — в системе присутствует два сложных электронных блока выпускавшихся мелкосерийно.При оценке перехода на МПСЗ следует учитывать, что для обеспечения оптимального управления зажиганием уровню самых простейших современных инжекторных систем, МПСЗ не хватает датчика детонации, массового расхода воздуха и датчика состава сгоревшей смеси.
Поэтому система неполноценная.
Модернизация по надежности невозможна, поскольку основные узлы уникальные. Тюнинг с целью оптимизации осуществляется подбором программного обеспечения (прошивок) под свой двигатель.
Блоки управления Пульсар и Октан
Блоки управления зажиганием Пульсар, вне зависимости от назначения — для КСЗ или БСЗ, состоят из самого блока и выносного пульта. Наиболее интересными возможностями является функция «октан-коррекции» и т.н. «резервный режим». Функция «октан-коррекции» реализована за счет корректировки начального уровня опережения зажигания (УОЗ) из салона автомобиля с помощью пульта.На самом деле с помощью пульта упрощенно регулируется запаздывание сигнала с датчика положения коленвала (контактной группы для КСЗ или датчика Холла для БСЗ).
Запаздывание в Пульсаре никак не связано с оборотами двигателя, т.е. регулировка запаздывания не является регулировкой УОЗ. Поэтому польза от такой «октан-коррекции» сомнительна. За исключением случаев периодического использования бензина с разными октановыми числами.
Т.е. если УОЗ начально установлен на 95-ый бензин, то при заправке 76-ым действительно можно с помощью пульта, из салона, убрать детонацию не залезая под капот. «Резервный режим» предназначен для обеспечения работы двигателя при выходе из строя датчика положения коленвала. Работает с помощью простейшего генератора импульсов. В этом режиме непрерывно генерируются кратковременные импульсы, которые формируют множественные высоковольтные импульсы (искры) на той свече, на которую повернут бегунок. Один из импульсов с высокой вероятностью обеспечит воспламенение смеси в соответствующем цилиндре, но даже о минимальной стабильности работы двигателя говорить трудно.Пульсары выполнены неудачно, корпус громоздкий и имеет несколько больших отверстий снизу. Под корпус будет попадать влага и грязь, а плата не защищена внутри ничем, что не позволяет надеяться на нормальную надежность и долговечность.
Развитием Пульсара является «Силыч». Он оснащен датчиком детонации, который должен делать корректировку УОЗ.
Принцип коррекции УОЗ подобен Пульсару, т.е. практически не зависит от оборотов. Поэтому корректировка УОЗ далеко не оптимальна. Конструктивно «Силыч» подобен Пульсару, т.е. надеяться на нормальную надежность и долговечность не стоит. Правда встречаются «Силычи» с импортными элементами, что положительно влияет на надежность.Сравнительные параметры
| Параметр | Единицы измерения | Классическая | Бесконтактная |
|---|---|---|---|
| Время нарастания вторичного напряжения с 2 до 15 кВ | мкс | 30 | 20 |
| Энергия искрового разряда | мДж | 20 | 60 |
| Длительность искрового разряда | мс | 1,5 | 2 |
| Вторичное напряжение max | кВ | 26 | 29,5 |
Основные неисправности электронной бесконтактной системы зажигания — часть 1
Автор: admin on 20 октября 2016
Двигатель не удается запустить
- В проводах, соединяющих датчик-распределитель зажигания и коммутатор, произошел обрыв;
- Вышел из строя контактный датчик;
- Произошел разрыв в проводах, соединяющих коммутатор с катушкой или выключателем зажигания;
- Вышел из строя коммутатор;
- Неисправен выключатель зажигания;
- Наконечники проводов высокого напряжения окислились или неплотно сидят в гнездах;
- Сильное загрязнение проводов или нарушение их изоляции;
- Контактный уголек изношен, поврежден или зависает в крышке датчика-распределителя зажигания;
- Через трещины или прогары, образовавшиеся в крышке или роторе датчика-распределителя зажигания, а также нагар или влагу, скопившуюся на внутренней поверхности крышки, происходит утечка тока;
- В роторе датчика-распределителя зажигания перегорел резистор;
- Повреждение катушки зажигания;
- Замасливание свечей зажигания или изменение зазора между ними;
- На изоляторе свечи появилась трещина;
- Провода высокого напряжения неправильно присоединены к выводам крышки датчика-распределителя;
- Неправильно установлен элемент зажигания.

Двигатель глохнет на холостых оборотах или работает с перебоями
- Слишком раннее зажигание;
- Между электродами свечей зажигания образовался слишком большой зазор.
Неустойчивая работа двигателя на больших оборотах
В датчике-распределителе ослабли пружины грузиков регулятора опережения зажигания.
Двигатель работает с перебоями на всех оборотах
- Повреждение проводов в системе зажигания, ослабление их крепления или окисление наконечников;
- Изношенность электродов или замасливание свечей зажигания;
- Образование нагара;
- В крышке датчика-распределителя поврежден или изношен контактный уголек;
- Сильно подгорел центральный контакт ротора датчика-распределителя;
- В роторе или крышке датчика-распределителя образовались трещины, прогары или скопилась грязь;
- Неисправность коммутатора: на первичной обмотке катушки зажигания изменилась форма импульсов.
Читать далее — Основные неисправности электронной бесконтактной системы зажигания — часть 1.
Другие статьи по теме:
Комментарии закрыты, но вы можете Трекбэк с вашего сайта.Системы зажигания автомобиля
Автомобильный мотор еще в первых своих модификациях представлял собой сложную конструкцию, состоящую из ряда систем, работающих воедино. Одним из основных компонентов любого бензинового мотора является система зажигания. Об ее устройстве, разновидностях и особенностях мы сегодня и поговорим.
Система зажигания
Система зажигания автомобиля представляет собой комплекс из приборов и устройств, которые работают на обеспечение своевременного появления электрического разряда, воспламеняющего смесь в цилиндре. Она является неотъемлемой деталью электронного оборудования и в своем большинстве завязана на работе механических компонентов мотора. Этот процесс присущ всем моторам, которые не используют для воспламенения сильно нагретый воздух (дизель, компрессионные карбюраторные).
Искровое воспламенение смеси применяется и в гибридных моторах, работающих на бензине и газу.
Принцип работы системы зажигания зависит от ее вида, но если обобщать ее работу, можно выделить следующие этапы:
- процесс накопления высоковольтного импульса;
- проход заряда через повышающий трансформатор;
- синхронизация и распределения импульса;
- возникновение искры на контактах свечи;
- поджог топливной смеси.
Важным параметром является угол или момент опережения – это время, в которое осуществляется поджог воздушно-топливной смеси. Подбор момента происходит так, чтобы предельное давление возникало при попадании поршня в верхнюю точку. В случае с механическими системами его придется выставлять вручную, а в электронно-управляемых системах настройка происходит автоматически. На оптимальный угол опережения влияет скорость движения, качество бензина, состав смеси и другие параметры.
Классификация систем зажигания
Основываясь на методе синхронизации зажигания, различают схемы контактные и бесконтактные.
По технологии формирования угла опережения зажигания можно выделить системы с механической регулировкой и полностью автоматические или электронные.
Исходя из типа накопления заряда, для пробития искрового промежутка, рассматривают устройства с накоплением в индуктивности и с накоплением в емкости. По способу коммутации первичной цепи катушки бывают – механические, тиристорные и транзисторные разновидности.
Узлы систем зажигания
Все существующие виды систем зажигания различаются способом создания контролирующего импульса, в остальном их устройство практически не отличается. Поэтому можно указать общие элементы, которые являются неотъемлемой частью любой вариации системы.
Питание – первичным, служит аккумулятор (задействуется при пуске), а при работе – эксплуатируется напряжение, которое производит генератор.
Выключатель – устройство, которое необходимо для подачи питания на всю систему или его отключения. Выключателем служит замок зажигания или управляющий блок.
Накопитель заряда – элемент необходимый для концентрации энергии в нужном объеме, для воспламенения смеси. Существует два типа компонентов для накопления:
- Индуктивный – катушка, внутри которой расположился повышающий трансформатор который создает достаточный импульс для качественного поджога. Первичная обмотка устройства питается от плюса батареи и приходит через прерыватель к ее минусу. При размыкании первичного контура прерывателем на вторичном создается высоковольтный заряд, который и передается на свечу.
- Емкостный – конденсатор, который заряжается повышенным напряжением. В нужное время накопленный заряд по сигналу передается на катушку.
Схема работы в зависимости от вида накопления энергии
Свечи – изделие, состоящее из изолятора (основа свечи), контактного вывода для подключения высоковольтного провода, металлической оправы для крепления детали и двух электродов, между которыми и образуется искра.
Система распределения – подсистема, предназначенная для направления искры на нужный цилиндр.
Состоит из нескольких компонентов:
- Распределитель или трамблер – устройство, сопоставляющее обороты коленвала и соответственно – рабочее положение цилиндров с кулачковым механизмом. Компонент может быть механическим или электронным. Первый – передает вращение мотора и посредством специального бегунка распределяет напряжение от накопителя. Второй (статический) исключает наличие вращающихся частей, распределение происходит благодаря работе блока управления.
- Коммутатор – прибор, генерирующий импульсы заряда катушки. Деталь присоединяется к первичной обмотке и разрывает питание, генерируя напряжение самоиндукции.
- Блок управления – устройство на микропроцессорах, определяющее момент передачи тока в катушку на основании показаний датчиков.
Провод – одножильный высоковольтный проводник в изоляции, соединяющий катушку с распределителем, а также контакты коммутатора со свечами.
Магнето
Одной из первых систем зажигания является – магнето.
Она состоит из генератора тока, который создает разряд исключительно для искрообразования. Состоит система из постоянного магнита, который приводится в движение коленчатым валом и катушки индуктивности. Искру, способную пробить искровой промежуток генерирует повышающий трансформатор, одной частью которого служит грубая обмотка катушки индуктивности. Для повышения напряжения используют часть обмотки генератора, которая соединена с электродом свечи.
Система зажигания с магнето
Контроль за подачей искры может быть контактный, выполненный в виде прерывателя или бесконтактный. При бесконтактном методе подачи искры применяются конденсаторы, которые улучшают качество искры. В отличие от представленных далее схем зажигания, магнето не требуется аккумулятор, оно легкое и активно применяется в компактной технике – мотокосах, бензопилах, генераторах и т.д.
Контактная система зажигания
Устаревшая, распространенная схема воспламенения топливной смеси. Отличительной особенностью системы является создание высокого напряжения, вплоть до 30 тысяч В на свечи.
Создает такое высокое напряжение катушка, которая соединена с распределительным механизмом. Импульс на катушку передается благодаря специальным проводам, соединенным с контактной группой. При размыкании кулачков происходит формирование разряда и искры. Устройство также выполняет роль синхронизатора, так как момент образования искры должен совпадать с нужным моментом такта сжатия. Данный параметр устанавливается посредством механической регулировки и сдвига искры на более раннюю или позднюю точку.
Простейшая схема
Уязвимой частью такого варианта является естественный механический износ. Из-за него меняется момент образования искры, он нестабильный для различных положений бегунка. Ввиду чего появляются вибрации мотора, падает его динамика, ухудшается равномерность работы. Тонкие настройки позволяют избавиться от явных неисправностей, но проблема может возникнуть повторно.
Преимуществом контактного зажигания является его надежность. Даже при серьезном износе деталь будет работать безотказно, позволяя мотору работать.
Схема не прихотлива к температурным режимам, практически не боится влаги или воды. Такой вид зажигания распространен на старых автомобилях и по сей день используется на ряде серийных моделей.
Бесконтактное зажигание
Принципиальная схема работы бесконтактной системы несколько отличается. Она сохраняет трамблер, как элемент конструкции, но он лишь выполняет функцию синхронизации цилиндров и отсылает импульс на коммутатор. В свою очередь транзисторный элемент, синхронизируется с показателем датчика и определяет угол зажигания, а также другие настройки – автоматически.
Преимущество системы – стабильность качества искрообразования, которое не зависит от ручных настроек или сохранности поверхности контактов. Если рассматривать превосходство данного варианта над контактной схемой, можно выделить:
- система генерирует искру высокого качества постоянно;
- устройство системы зажигания исключает ухудшение ее работы вследствие износа или загрязнения;
- отсутствует необходимость производить тонкие настройки угла зажигания;
- не приходится следить за состоянием контактов, контролировать их угол замыкания и другие настройки.

В результате использования бесконтактной системы можно наблюдать снижение расхода топлива, улучшение динамических характеристик, отсутствие сильных вибраций мотора, стабильная искра позволяет облегчить холодный пуск.
Электронное зажигание
Современная, наиболее совершенная схема, которая полностью исключает наличие подвижных частей. Для получения необходимых данных о положении коленвала и других применяются специальные датчики. Далее электронный блок управления производит расчеты и посылает соответствующие импульсы на рабочие компоненты. Такой подход позволяет максимально точно определить момент подачи искры, благодаря чему смесь разжигается своевременно. Это позволяет получить больше мощности, улучшить продувку цилиндра и снизить вредные выбросы, благодаря лучшему дожигу топлива.
Схема электронной системы
Электронная система зажигания автомобиля отличается высокой стабильностью работы и устанавливается на большинство современных авто. Такая популярность определена преимуществами данной схемы:
- Снижение расхода топлива во всех режимах работы мотора.

- Улучшение динамических показателей – отклик на педаль газа, скорость разгона и т.д.
- Более плавная работа мотора.
- Выравнивается график момента и лошадиных сил.
- Минимизируются потери мощности на низких оборотах.
- Совместима с газобаллонным оборудованием.
- Программируемый электронный блок позволяет настроить двигатель на экономию топлива или наоборот, на повышение динамических показателей.
Назначение системы зажигания достаточно простое, она является неотъемлемой частью бензинового двигателя, а также моторов, оснащенных ГБО. Этот компонент постоянно меняется и приобретает новые формы, соответствующие современным требованиям. Несмотря на это даже самые простые модели зажигания все еще используются на различной технике, успешно выполняя свою работу, как и десятки лет назад.
Электронная система зажигания — Энциклопедия по машиностроению XXL
Ковровский завод приступил к производству мотоцикла Восход-З-Турист , отличающегося улучшенной отделкой, дугами безопасности и вместительными дорожными сумками.
Мотоцикл Восход-ЗМ оснащен 12-воль-товым электрооборудованием, современной светотехникой и электронной системой зажигания.
[c.7]На мотоцикле Восход применена электронная система зажигания, в которую входит генератор, высоко- [c.57]
На рис. 40 показана схема работы бесконтактной (электронной) системы зажигания. [c.58]
Таким образом, электронные системы зажигания в отличие от контактных классических, кроме ершовой цепи, имеют цепь управления. [c.23]
По способу управления электронные системы зажигания подразделяются на системы с контактным и бесконтактным управлением. [c.23]
По способу накопления энергии электронные системы зажигания классифицируются на индуктивные и емкостные. В индуктивной системе зажигания вторичное напряжение образуется за счет энергии, накопленной в магнитном поле катушки зажигания, в емкостной — за счет электрической энергии в накопительном конденсаторе.
При разряде конденсатора запасенная в нем энергия трансформируется во вторичный контур.
[c.23]
Электронные системы зажигания с контактным управлением [c.23]
Электронные системы зажигания с бесконтактным полупроводниковым управлением [c.32]
Электронные системы зажигания для пусковых подогревателей [c.51]
Структурная схема электронной системы зажигания приведена на рис. [c.104]
Система зажигания служит для воспламенения горючей смеси в цилиндрах двигателя в оптимальный для этого момент времени и для изменения момента зажигания в зависимости от частоты вращения коленчатого вала двигателя и нагрузки на двигатель. Применяют батарейную контактную (классическую), контактно-транзисторную и бесконтактную электронную системы зажигания. [c.105]
Бесконтактная электронная система зажигания (БСЗ) высокой энергии имеет электронно-механическое устройство — датчик-распределитель, который выдает сигнал, определяющий момент искрообразования.
Этот сигнал управляет коммутатором, прерывающим ток в первичной обмотке катушки зажигания, в результате чего во вторичной обмотке образуется ток высокого напряжения.
[c.105]
ЭЛЕКТРОННАЯ СИСТЕМА ЗАЖИГАНИЯ [c.92]
Указанных недостатков не имеют широко внедряемые бесконтактные электронные системы зажигания. Принципиальная новизна бесконтактной системы зажигания заключается в отсутствии контактов прерывателя. Их заменяет бесконтактный датчик, который не подвержен механическим износам и не требует периодической регулировки системы. Отличительной особенностью бесконтактной системы зажигания является тип и конструкция этого датчика. [c.93]
Электронные системы зажигания отличаются от обычных систем наличием в первичной цепи транзистора, на базу которого подается управляющий импульс либо от прерывателя (электронная контактная система зажигания), либо от датчика (электронная бесконтактная система зажигания).
[c.
165]
ЭЛЕКТРОННЫЕ СИСТЕМЫ ЗАЖИГАНИЯ 225 [c.225]
ЭЛЕКТРОННЫЕ СИСТЕМЫ ЗАЖИГАНИЯ [c.225]
ЭЛЕКТРОННЫЕ СИСТЕМЫ ЗАЖИГАНИЯ 227 [c.227]
Бесконтактные электронные системы зажигания с нерегулируемым периодом накопления энергии. Принципиальными недостатками контактно-транзисторных систем зажигания являются [c.227]
ЭЛЕКТРОННЫЕ СИСТЕМЫ ЗАЖИГАНИЯ 229 [c.229]
Скорость нарастания вторичного напряжения имеет большое значение для надежной работы системы зажигания, так как за время, в течение которого вторичное напряжение достигнет значения напряжения, необходимого для пробоя искрового промежутка свечи (4— 12 кВ), происходит утечка тока вследствие наличия нагара на юбочке изолятора. Чем меньше это время, тем более надежно работает система зажигания при наличии нагара на свечах. У современных систем зажигания скорость нарастания вторичного напряжения составляет 250—350 В/мкс.
В новых электронных системах зажигания (автомобили ВАЗ-2108) она повышена до 700 В/мкс.
[c.110]
Помните, на автомобилях, где применяется бесконтактная (электронная) система зажигания особо высокой энергии, например на автомобиле ВАЗ-2108 Жигули , не рекомендуется применять указанный способ проверки цепи высокого напряжения, так как это может привести к отказу в работе системы зажигания. Исправность цепи высокого напряжения электронных систем зажигания необходимо проверять на станциях технического обслуживания (СТО). [c.56]
В настоящее время распространение получили две принципиально различные электронные системы зажигания — с накоплением энергии в индуктивности и в емкости. Первую из них называют транзисторной, а вторую — тиристорной (по названию основного полупроводникового элемента, применяемого в этих системах). [c.7]
Блокировка системы зажигания также может быть осуществлена различными способами. Можно, например, клеммы Кл2 и Клз включить последовательно с первичной обмоткой катушки зажигания, а клемму Кл соединить с подвижным контактом прерывателя через конденсатор соответствующей емкости.
Если на автомобиле установлена электронная система зажигания, возможностей для ее блокировки еще больше. Конкретных рекомендации здесь давать не следует. Пусть каждый автолюбитель подумает и сделает так, как сочтет нужным.
[c.103]
Внедрение электронных устройств идет в основном по двум направлениям замена существующих механических устройста, функции которых они выполняют с большей надежностью и качеством (электронные системы зажигания, регуляторы напряжения, тахометры, спидометры и др.) внедрение элекгроншлх приборов, выполняющих функции, которые не могут выполнить механические приборы (электронные противоблокировочные системы, различные автоматические устройства, задающие режимы работы двшигеля и движения аштомобиля,н др.). [c.3]
Появление полупроводниковых приборов позволило создать надежные электронные системы зажигания с доштельным сроком службы. На первом этапе была разработана контактно-транзисторная система зажигания, в состав которой наряду с основными элементами классической системы зажигания входит транзисторный коммутатор.
[c.22]
На отечественных автомобилях семейства ВАЗ получили распространение электронные системы зажигания с бесконтактным псшупроводниковым управлением. Работа полупроводникового датчика основана на использовании гальваномагнит-ного эффекта Холла. Этот эффект наблюдается у элемента Холла, который представляет собой тонкую пластинку с четырьмя электродами (рис.2.6), выполненную из полупроводникового материала. [c.32]
Наряду с рассмотренными ранее электронными приборами на автомобилях по.иучают распространение электронные системы с микропроцессорами или микро-ЭВМ для управления некоторыми процессами, когда необходимо учитывать несколько влияющих на них факторов (системы впрыскивания топлива, системы электронного зажигания, анти-блокировочные тормозные системы, системы управления переключением передач и др.). В качестве примера ниже рассмотрены схемы системы регулирования подачи топлива, электронной системы зажигания и антиблокировочной системы тормозов (АБС).
[c.103]
Особенностью катушек зажигания, применяемых в электронных системах зажигания с повышенной энергией, является высокое напряжение на вторичной, обмотке порядка 35—40 кВ при работе на открытую цепь. В связи с этим они имеют усиленную высоковольтную изоляцию. Крышки катушки зажигания выполняются из искродугостойкого материала. Для систем с нормируемым временем накопления первичная обмотка выполняется с относительно низким сопротивлением первичной обмотки. Для катушки зажйга-ния 27.3705 это сопротивление составляет около 0,45 Ом, что позволяет в достаточной мере стабилизировать выходные характеристики системы зажигания при понижении напряжения питания до 6 В. [c.89]
Бесконтактная электронная система зажигания (БСЗ) высокой энергии имеет электронно-механическое устройство —датчик-распределитель 17 (см. рис. 42), который выдает сигнал, определяющий момент искрообразования.
Этот сигнал управляет коммутатором 14, прерываюищм ток в первичной обмотке катушки зажигания 16, в результате чего во вторичной обмотке образуется ток высокого напряжения, который через высоковольтный провод 18 передается на центральный электрод крышки распределителя, далее через токообразную пластину ротора на боковой электрод крышки и по проводу на соответствующую свечу зажигания.
[c.93]Настоящее издание дополнено описанием новых конструкций бесконтактных систем зажигания для автомобилей Волга и Москвич-412 , электронной системы зажигания со стабилизированным вторичным напряжением, реле-регулятора генератора постоянного тока и регулятора напряжения генератора переменно-го тока, автомобильного стробоскопа и тахометра. Приведено описание улучшенной схемы электронногб сторожа. Глава Некоторые усовершенствования кон денсаторной системы зажигания дополнена новыми схемами и рекомендациями. [c.3]
В этой главе будут рассмотрены конденсаторные электронные системы зажигания на кремниевых триодных ти-ристорах.
Однако, прежде чем перейти к их рассмотрению, необходимо рассмотреть работу обычной батарейной системы зажигания.
[c.5]
Бесконтактный электрический воспламенитель для транспортных средств для снижения выбросов выхлопных газов и расхода топлива
Представлен электрический воспламенитель для автомобилей с двигателями/гибридами. Воспламенитель состоит из обратноходового преобразователя, конденсатора с накоплением напряжения, контроллера на основе ПОС, детектора дифференциального напряжения и катушки зажигания, конструкция которой является бесконтактной. Поскольку электрический воспламенитель использует конденсатор для накопления энергии для зажигания двигателя вместо традиционного контактного подхода, он эффективно повышает характеристики воспламенения свечи зажигания.В результате повышается эффективность сгорания, экономится расход топлива и снижается выброс выхлопных газов. Воспламенитель не только хорош для экономии топлива, но также может значительно снизить выбросы HC и CO, что, следовательно, является экологически чистым продуктом.
Ядро управления воспламенителем реализовано на одном кристалле, что снижает количество дискретных компонентов, уменьшает объем системы и повышает надежность. Кроме того, угол опережения зажигания может быть запрограммирован таким образом, что из предлагаемой системы можно удалить регулятор опережения зажигания, что упростит ее структуру.Чтобы проверить осуществимость и функциональность воспламенителя, измеряются основные формы сигналов, а также проводятся эксперименты с реальным автомобилем.
1. Введение
Система зажигания транспортного средства может быть кратко классифицирована как система зажигания с точкой прерывания, транзисторная система зажигания и система зажигания конденсаторного разряда, конструкции и механизмы зажигания которых отличаются друг от друга [1–5]. Однако в целом момент зажигания определяется генератором сигналов частоты вращения для всех систем зажигания.Генератор сигнала скорости в основном состоит из постоянного магнита, катушки индуктивности и ротора, чтобы определять скорость автомобиля и генерировать сигнал зажигания.
Тем не менее, генератор сигнала скорости не может точно выдать оптимальный синхронизирующий сигнал, и его выходное напряжение изменчиво. Более высокое выходное напряжение возникает в период низкой скорости, а более низкое выходное напряжение — в период высокой скорости. Это приводит к избыточной энергии на свече зажигания на низких оборотах, что приводит к потерям энергии, а также приводит к недостаточной подаче энергии на высоких оборотах, что приводит к детонации.
В этой статье предлагается воспламенитель двигателя, созданный на основе обратноходового преобразователя для улучшения характеристик традиционного воспламенителя разряда конденсатора. Предлагаемый воспламенитель является бесконтактным и питается от аккумулятора. С учетом преимуществ микропроцессорных контроллеров [6–16] ядро управления предлагаемого воспламенителя спроектировано и реализовано на одной микросхеме PIC18F4520. Таким образом, угол опережения зажигания программируется таким образом, чтобы приспосабливаться к различным скоростям автомобиля для достижения оптимального зажигания.
Таким образом, двигатель может генерировать наиболее эффективную выходную мощность и значительно экономить расход топлива. В воспламенитель встроен высокочастотный импульсный обратноходовой преобразователь [17–22], который повышает напряжение батареи, а затем накапливает энергию на конденсаторе. После срабатывания энергия, накопленная в конденсаторе, будет высвобождаться через трансформатор с высоким коэффициентом трансформации для воспламенения свечи зажигания. С указанным механизмом зажигания предлагаемый электровоспламенитель имеет следующие преимущества: замедление старения свечи зажигания, более высокая стабильность работы двигателя, простота конструкции, экономичность, повышение полноты сгорания, снижение выброса отработавших газов и экономия расхода топлива.
2. Архитектура системы
Блок-схема предлагаемой системы зажигания от разряда конденсатора для двигателей/гибридных транспортных средств показана на рисунке 1, которая в основном включает обратноходовой преобразователь, конденсатор с накоплением напряжения, микропроцессорный контроллер, дифференциальный цепь определения напряжения, катушка зажигания и свеча зажигания.
Основная схема показана на рисунке 2. Обратноходовой преобразователь отвечает за повышение напряжения батареи с помощью высокочастотного переключения и управления ШИМ, а затем непрерывно накапливает напряжение на конденсаторе до тех пор, пока не будет достигнут уровень напряжения для зажигания.Напряжение на конденсаторе, сложенном по напряжению, определяется дифференциальным детектором напряжения. После получения сигнала скорости контроллер генерирует соответствующий пусковой сигнал для включения выпрямителя с кремниевым управлением (SCR), так что энергия, накопленная в конденсаторе, разряжается на свечу зажигания через катушку зажигания. Катушка зажигания представляет собой импульсный трансформатор с высоким коэффициентом трансформации, который повышает напряжение на конденсаторе примерно до 15 кВ для воспламенения свечи зажигания.
Для достижения максимальной мощности и во избежание детонации необходимо точно контролировать угол опережения зажигания.
На рис. 3 показана зависимость между давлением в цилиндре и положением коленчатого вала при различных условиях воспламенения. Рисунок 3 показывает, что оптимальное зажигание происходит при запуске двигателя в момент, когда угол поворота коленчатого вала составляет 10 градусов после верхней мертвой точки. Позднее зажигание или отсутствие зажигания приводит к снижению давления в цилиндре, то есть к большему расходу топлива и выбросу выхлопных газов. На Рисунке 3, несмотря на то, что преждевременное зажигание приводит к более высокому давлению в цилиндре, появляется явление детонации.Этот стук опасен при вождении автомобиля. Таким образом, чтобы камера сгорания двигателя достигла максимальной эффективности, она должна запускать искру свечи для двигателя после верхней мертвой точки угла 10 градусов. Для оптимального 10-градусного зажигания соответствующая последовательность зажигания должна определяться мгновенно при различных оборотах двигателя. В данной статье это может быть легко достигнуто с помощью программного программирования на микропроцессорном контроллере и с определением частоты вращения двигателя.
Блок-схема программного обеспечения показана на рисунке 4.
3. Принцип действия
Структура предлагаемого воспламенителя двигателя основана на обратноходовом преобразователе. С помощью ШИМ-управления и высокочастотного переключения обратный ход в воспламенителе подает энергию батареи на конденсатор с накоплением напряжения для накопления энергии и напряжения в конденсаторе. Таким образом, основная схема, показанная на рисунке 2, может быть упрощена, как на рисунке 5, что полезно для реализации работы воспламенителя.Упрощенная схема может работать либо в CCM (режим непрерывной проводимости), либо в DCM (режим прерывистой проводимости). В данной работе рассматривается работа DCM.
В соответствии с управлением активным выключателем SW и SCR, принцип работы воспламенителя можно разделить на семь режимов во время каждого цикла зажигания, которые описываются по режимам ниже.
Режим 1 . Как показано на рис.
6(а), активный переключатель включается, и батарея питает намагничивающий индуктор.Ток катушки индуктивности увеличивается линейно. Тем временем конденсатор в снаббере разряжается на резистор.
Режим 2 . Конденсатор разряжает энергию до конца, но переключатель SW остается во включенном состоянии. Батарея постоянно накапливает энергию в катушке индуктивности. Эквивалент показан на рисунке 6(b).
Режим 3 . Когда SW выключается, этот режим запускается, как показано на рисунке 6(c). Напряжение на индуктивности меняется на противоположное. Диоды и включаются, и начинает накапливать энергию.Энергия индуктивности рассеяния высокочастотного трансформатора выделяется в виде . Когда ток, следующий через индуктивность рассеяния, падает до нуля, этот режим завершается.
Режим 4 . Хотя энергия индуктивности рассеяния высвобождается полностью, индуктивность намагничивания продолжает заряжать конденсатор. Этот режим показан на рисунке 6(d). Энергия, запасенная в конденсаторе, последовательно накапливается последовательностью ШИМ-сигналов для управления активным переключателем SW.
То есть режимы с 1 по 4 будут повторяться до тех пор, пока напряжение не достигнет 200 В, достаточного для воспламенения. При достижении 200 В работа воспламенителя переходит в следующий режим.
Режим 5 . Как показано на рис. 6(e), конденсатор готов к воспламенению. Этот режим заканчивается, когда срабатывает SCR.
Режим 6 . После того, как микропроцессорный контроллер получает сигнал скорости, контроллер определяет оптимальное время срабатывания SCR. Затем SCR закрывается, и напряжение на конденсаторе повышается катушкой зажигания до гораздо более высокого напряжения.В это время свеча зажигания воспламеняется до пробоя. Эквивалентная схема представлена на рисунке 6(f).
Режим 7 . Энергия, накопленная в индуктивности рассеяния и индуктивности намагничивания трансформатора зажигания, высвобождается в течение длительного времени, как показано на рисунке 6(g). Когда SW снова начинает проводить в конце режима 7, работа воспламенителя в течение цикла зажигания завершается.
При проектировании предположим, что коэффициент трансформации трансформатора в обратноходовом преобразователе равен , период переключения SW равен , а коэффициент заполнения ШИМ равен .Индуктивность для режима граничной проводимости может быть определена как где выходное напряжение и средний выходной ток.
Если обратноходовой преобразователь работает в режиме DCM, значение индуктивности намагничивания должно быть меньше . Таким образом, входной средний ток рассчитывается как где обозначает входное постоянное напряжение. Среднюю входную мощность можно найти по формуле Это, где выражает КПД обратноходового преобразователя и обозначает его выходную мощность.
4. Результаты моделирования и эксперимента
Для проверки осуществимости и функциональности предлагаемой электронной системы зажигания создается прототип, затем проводится моделирование и практические измерения.
В прототипе напряжение аккумуляторной батареи для гибридных электромобилей составляет 48 В, а суммированное напряжение для зажигания рассчитано как 200 В.
На рисунке 7 показана измеренная форма напряжения на конденсаторе с суммированным напряжением, из которого можно определить, что перед зажиганием обратный ход может достигать 200 В.Кроме того, время нарастания напряжения составляет всего 5 мс. Рисунок 8 представляет собой практическое измерение напряжения, подаваемого на свечу зажигания, из которого видно, что частота зажигания стабильна при фиксированной скорости. На рис. 9(а) показаны формы сигналов напряжения, измеренные от генератора сигнала скорости и первичной обмотки катушки зажигания традиционного воспламенителя при 1600 об/мин, а на рис. 9(б) измерено от предлагаемого воспламенителя. Рисунок 9 показывает, что при 1600 об/мин, даже если традиционный воспламенитель соответствует моменту воспламенения, следующие колебания ухудшат эффективность сгорания.При 2200 об/мин соответствующие измерения показаны на рисунке 10. Можно видеть, что на рисунке 10 (а) более быстрое зажигание не может быть достигнуто традиционным способом, и последующее колебание все еще происходит.
Напротив, на рисунке 10(b) предлагаемый электрический воспламенитель не только обеспечивает более быстрое время для завершения оптимального зажигания, но и не имеет колебаний. Чтобы продемонстрировать, что предлагаемый воспламенитель может привести к снижению выбросов выхлопных газов и значительному снижению расхода топлива, было проведено испытание на реальном автомобиле.Таблица 1 представляет собой сравнение выбросов отработавших газов при использовании традиционного воспламенителя и предлагаемого воспламенителя при 1500 об/мин, которые измеряются электрическим газоанализатором. Между тем сравнение физического расхода топлива показано в Таблице 2. Из Таблицы 1 видно, что при использовании предлагаемого воспламенителя можно значительно снизить выбросы выхлопных газов УВ и СО. Таблица 2 показывает, что средний расход топлива экономится на 9,252%.
| ||||||||||||||||||||||||||||||||||||||||||||||||||||||||||||||||||||||||||||||||||||||||||||||||||||||||||||||||||||||||||||||||||||||
| ||||||||||||||||||||||||||||||||||||||||||||||||||||||||||||||||||||||||||||||||||||||||||||||||||||||||||||||||||||||||||||||||||||||
Серия 331 — Бойе Электронное зажигание | |
| Номер детали Описание | Эскиз |
| 331-01 Бойер электр.знак, Нортон | |
| 331-01/A Boyer elec.ign, Nor, Microdigital | |
| 331-01/B Комплект Boyer MicroPower, Norton | |
| 331-02 Игн Бойера, TriBSA unitTwin | |
| 331-02/A Устройство Boyer TriBSATwin, микроцифровое | |
| 331-02/B Комплект Boyer MicroPower, блок TriBSA Twin | |
| 331-02/C Комплект Boyer race Ign/reg, Com & TriBSA unitTwin | |
| 331-03 Игнь Бойера, TriBSA Triples | |
| 331-03/A Boyer, TriBSA Triples, микроцифровой | |
| 331-03/B Boyer Micro Powerkit, TriBSA 3 | |
| 331-03/C Boyer race Ign/reg.комплект, TriBSA 3цил. | |
| 331-04 усилитель, Boyer, Commando | |
| 331-04/A усилитель, Boyer, Commando Microdigital | |
| 331-04/B усилитель, Boyer, Commando Micro Power | |
| 331-05 усилитель, Бойер, 2 цил. ТриБСА | |
| 331-05/А Усилитель, Бойер, 2 цил.TriBSA, микроцифровой | |
| 331-05/B усилитель, Бойер, 2 цил. TriBSA, MicroPower | |
| 331-06 Всасывающая пластина, Boyer, 1 и 2 цил. | |
| 331-07 ротор, Boyer, 2-цил, поздний 1-цил. | |
| 331-08 Всасывающая пластина, Boyer, 3 цил. | |
| 331-09 усилитель, Бойер, 3 цилиндра | |
| 331-09/A усилитель, Boyer, 3-цилиндровый Microdigital | |
| 331-09/B усилитель, Boyer, 3-цил. MicroPower | |
| 331-10 ротор, Boyer, 3 цилиндра | |
| 331-12 Комплект бойера, TriBsa одинарный, 64 на | |
| 331-12/A Boyer, TriBsa, одинарный, микроцифровой | |
| 331-12/B Boyer Micropowerkit, блок 1цил, боковые точки | |
| 331-12/C Boyer race ign/reg, блок 1cyl, боковые точки | |
| 331-13/B Boyer MicroPowerkit, ед.расст.1цил | |
| 331-13/C Boyer race ign/reg, блок 1cyl, distr. | |
| 331-13E Комплект Бойера, TriBsa одинарный, разд. | |
| 331-14 Бойер электр. огонь, пуля | |
| 331-14/A Boyer elec.ign, Bullet, микроцифровой | |
| 331-14/B Boyer MicroPowerkit, Enfield Bullet | |
| 331-15 Сигнал Бойера, TriBSA unitTwin, 6V | |
| 331-16 усилитель, Boyer, 1 и 2 цил, 6В | |
| 331-17 катушка, одинарный выход, только для Micropower | |
| Катушка 331-18 , двойной выход, для комплекта Micropower | |
| Катушка 331-18/A , двойная, Boyer, стандартная и Microdigital | |
| 331-18/B Радиатор, для катушки 331-18/A | |
| 331-19 amp, Boyer, блок TriBSA, 1 цил.МикроПауэр | |
| 331-19/A amp, Boyer, блок TriBSA, 1 цил. | |
| 331-19/B amp, Boyer, блок TriBSA, 1 цил. Микроцифровой | |
| 331-20 зажигание/блок питания, гоночный | |
| Деталь BCS
# 331-30 Комплект для переоборудования магнето Boyer Micropower K2F SRM-MAGKIT-1 Щелкните здесь для инструкция (pdf) | |
| Деталь BCS
# 331-35 Комплект для переоборудования Boyer Micropower Magdyno СРМ-МАГКИТ-2 Щелкните здесь для получения инструкций (pdf) | |
| 331-50 электронный вход, одиночные и двойные, SPARX | |

Дополнительный вакуумный корректор предназначен для изменения угла в зависимости от нагрузки на силовой агрегат.

При нарушении работы следует проверить состояние контактов и удалить следы влаги. Если не работают все свечи, то необходимо осмотреть датчик Холла и коммутатор, а затем поменять поврежденные детали.
Во время работы устройства разрыва, например кулачков зажигания, в первичной обмотке возникает напряжение самоиндукции. Во вторичной обмотке образуется повышенное напряжение, достаточное для пробоя воздушного зазора свечи.


69
В этой статье практические измерения и испытания на реальных автомобилях подтвердили, что предлагаемый воспламенитель обеспечивает более высокую стабильность при движении двигателя, снижает расход топлива и эффективно снижает выбросы выхлопных газов. То есть это экологически чистый продукт.
Они не используются в современных автомобилях, по крайней мере, в США. Это старый тип системы зажигания, в которой используются точки, распределитель и внешняя катушка. Они не требуют особого ухода, но легко ремонтируются и довольно дешевы.Интервалы обслуживания варьировались от 5000 до 10000 миль.
Он сильно отличается от двух других типов. В этой системе катушки располагаются непосредственно над свечами зажигания (нет проводов свечей зажигания), и система полностью электронная. Он управляется бортовым компьютером. Возможно, вы более знакомы с ней как с системой «прямого зажигания».Они требуют очень небольшого обслуживания, при этом некоторые автопроизводители указывают 100 000 миль между обслуживаниями.
Зейн и Д. Максимови
, №,
.–, июля.
, нет. , стр. –, .
Свеча зажигания должна загореться незадолго до того, как поршень достигнет верхней мертвой точки (ВМТ). Это связано с тем, что существует конечная короткая задержка между возникновением искры и нарастанием максимального давления, в течение которого фронт пламени распространяется через газы. По мере увеличения частоты вращения двигателя искра должна возникать все раньше, прежде чем поршень достигнет ВМТ (т.е. быть «продвинутым»), если необходимо получить максимальную мощность и, следовательно, максимальную эффективность.
В дальнейшем эта операция выполнялась автоматически. Современные двигатели могут быть оснащены небольшим пьезоэлектрическим микрофоном, который определяет начало детонации и отправляет сигнал в электронную систему управления двигателем, которая, в свою очередь, замедляет момент зажигания. Были проведены многочисленные исследования конструкции головок цилиндров и впуска топлива с целью устранения детонации, получения максимальной выходной мощности двигателя и сведения к минимуму выбросов загрязняющих веществ.
Импульс высокого напряжения индуцируется во вторичной обмотке катушки и передается через плечо ротора на соответствующую свечу зажигания.Затем ток проходит через зазор между центральным электродом и корпусом свечи, создавая искру, которая воспламеняет топливно-воздушную смесь. Это гениальное изобретение используется в автомобилях с двигателями внутреннего сгорания уже около 100 лет. Он оказался надежным, поскольку единственной операцией по техническому обслуживанию является необходимость периодической замены и сброса контактов прерывателя.
В новейшей конструкции не используется одна высоковольтная катушка для обслуживания всех цилиндров, а вместо нее используется небольшая катушка над каждой свечой зажигания. Такое расположение устраняет необходимость прокладки высоковольтных кабелей к каждой вилке, которые являются частым источником неприятностей, и обеспечивает более равномерное напряжение и длительность импульса независимо от частоты вращения двигателя.Почти все новые автомобили с бензиновым двигателем снабжены электронным зажиганием. Дизельные двигатели, конечно, не нуждаются в этой сложной системе зажигания, поскольку они не имеют свечей зажигания и полагаются на самовоспламенение от сжатия.
Были предложены и запатентованы многочисленные оригинальные стратегии, как полностью механические, так и электромеханические, для управления открытием клапана и изменения его продолжительности в зависимости от частоты вращения двигателя. Используя такие регулируемые фазы газораспределения, можно улучшить как крутящий момент на низких оборотах, так и выходную мощность на высоких оборотах и, таким образом, снизить расход топлива. Многие автомобильные компании в настоящее время отдают предпочтение системе изменения фаз газораспределения.
Для облегчения запуска питание 12 В (обычно от стартера) обходит питание зажигания 9 В, давая катушке 9 В питание 12 В. Результатом является лучшая, чем обычно, искра, которая идеально подходит для запуска двигателя, особенно холодным влажным утром. Как только двигатель запустится, питание 12 В отключится, и катушка будет работать от питания зажигания 9 В.
Использование катушки без балласта будет означать, что вы используете катушку 12 В на питании 9 В, что приводит к слабой искре. Однако вы можете использовать такие катушки, если уберете балластный резистор.
Катушка контактной системы зажигания сильно отличается от аналогичного элемента в бесконтактной системе.
Это изменение напрямую влияет на сопротивление и величину протекающего тока. Кроме того, ограничение тока на контактах связано с безопасностью (чтобы контакты не подгорели).
Итак, я говорю. Я помню, один сказал мне. «Всем, — говорит, — что у меня есть хорошего, я обязан книгам».
Первоначально развивающаяся боль (не путать с заболеваниями хирургического порядка) возникает в результате постоянного сокращения мышц, эту боль можно контролировать — она неорганическая. Хроническую боль не следует рассматривать как нечто личное; перед вами второй сигнал бедствия всего организма.
При наличии «связи» сеанс мануальной терапии гарантирует успех в 80-85% случаев. Многие расстройства в организме имеют психологическую природу; при работе с больным прослеживается четкая связь между характером расстройств и стрессами. Способность справляться со стрессом человек имеет уже в 4-5 лет, однако, как показывает практика, те, кто в это время уже дает неадекватную реакцию, не сохраняют это качество на всю оставшуюся жизнь.


Берем резиновую конусную заглушку, откручиваем заглушку первого цилиндра, вставляем заглушку в отверстие для заглушки, туже

)
Кроме всего прочего, бесконтактное зажигание также имеет лучшие токовые характеристики, а именно более высокую частоту и напряжение, что серьезно снижает износ электродов свечи зажигания. На лицо — преимущества во всех сферах эксплуатации.
Именно он подается на свечи зажигания.
Отличаются наличием и отсутствием размыкающих контактов в распределителе.В момент размыкания этих контактов образуется катушка, которая по высоковольтным проводам подводится к свечам.
Конечно, после замены самого трамблера потребуется выставить момент зажигания, но, во-первых, это не слишком сложно, а во-вторых, можно изначально выставить бегунок в удобное положение и запомнить, чтобы потом можно было установить переключатель таким же образом. А еще стоит отключить аккумулятор от цепи, чтобы не получить ожоги или другие травмы.